一、概述
水力发电,研究将水能转换为电能的工程建设和生产运行等技术经济问题的科学技术。水力发电利用的水能主要是蕴藏于水体中的位能。为实现将水能转换为电能,需要兴建不同类型的水电站。
水力发电的特点

资料来源:智研咨询整理
水能是一种取之不尽、用之不竭、可再生的清洁能源。但为了有效利用天然水能,需要人工修筑能集中水流落差和调节流量的水工建筑物,如大坝、引水管涵等。因此工程投资大、建设周期长。但水力发电效率高,发电成本低,机组启动快,调节容易。由于利用自然水流,受自然条件的影响较大。水力发电往往是综合利用水资源的一个重要组成部分,与航运、养殖、灌溉、防洪和旅游组成水资源综合利用体系。水力发电是再生能源,对环境冲击较小。除可提供廉价电力外,还有下列之优点:控制洪水泛滥、提供灌溉用水、改善河流航运,有关工程同时改善该地区的交通、电力供应和经济,特别可以发展旅游业及水产养殖。美国田纳西河的综合发展计划,是首个大型的水利工程,带动整体的经济发展。
水力发电的缺点有:1.因地形上之限制无法建造太大之容量。单机容量为300MW左右。2.建厂期间长,建造费用高。3.因设于天然河川或湖沼地带易受风水之灾害,影响其他水利事业。电力输出易受天候旱雨之影响。4.建厂后不易增加容量。5.生态破坏:大坝以下水流侵蚀加剧,河流的变化及对动植物的影响等。6.需筑坝移民等,基础建设投资大。7.下游肥沃的冲积土因冲刷而减少。
水力发电的优点和缺点

资料来源:智研咨询整理
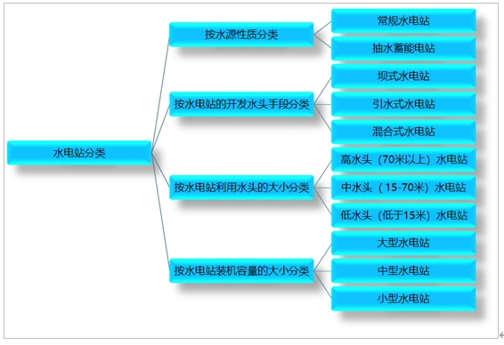
水电站按照水源的性质,可分为:常规水电站,即利用天然河流、湖泊等水源发电。抽水蓄能电站,利用电网负荷低谷时多余的电力,将低处下水库的水抽到高处上存蓄,待电网负荷高峰时放水发电,尾水收集于下水库。按水电站的开发水头手段,可分为:坝式水电站、引水式水电站和混合式水电站三种基本类型。按水电站利用水头的大小,可分为:高水头(70米以上)﹑中水头(15-70米)和低水头(低于15米)水电站。按水电站装机容量的大小,可分为:大型﹑中型和小型水电站。一般装机容量5000kW以下的为小水电站,5000至10万kW为中型水电站,10万kW或以上为大型水电站,或巨型水电站。
水电站分类

资料来源:智研咨询整理
二、发电量
水能是一种既经济又清洁的可再生能源。在当前条件下,水力发电具有技术成熟、开发经济、调度灵活、清洁低碳、安全可靠等优点,并可兼顾灌溉、防洪、航运等社会效益,世界各国均将水力发电作为能源发展与基础设施建设的优先选择。近年来全球水力发电量持续增长,2018年全球水力发电量为4171.4太瓦时,较2017年增加了105.54太瓦时;2019年全球水力发电量为4222.2太瓦时,较2018年增加了50.81太瓦时。
2014-2019年全球水力发电量统计(太瓦时)

资料来源:BP、智研咨询整理
智研咨询发布的《2021-2027年中国水电行业发展现状调查及投资前景趋势报告》数据显示:2019年北美水力发电量为676.9太瓦时,较2018年减少了31太瓦时;中南美水力发电量为714.7太瓦时,较2018年减少了3.5太瓦时;欧洲水力发电量为632.5太瓦时,较2018年减少了12.8太瓦时;独联体水力发电量为248.4太瓦时,较2018年增加了4.1太瓦时;中东水力发电量为33.3太瓦时,较2018年增加了18.8太瓦时;非洲水力发电量为132.7太瓦时,较2018年增加了2.3太瓦时;亚太地区水力发电量为1783.7太瓦时,较2018年增加了72.8太瓦时。
2014-2019年全球各地区水力发电量统计(太瓦时)

资料来源:BP、智研咨询整理
全球水力发电主要集中在亚太地区、中南美、北美和欧洲,2019年亚太地区、中南美、北美和欧洲四个地区水力发电量占全球总水力发电量的90.19%。
2019年亚太地区水力发电量占全球水力发电总量的42.24%,占比最大;中南美水力发电量占全球水力发电总量的16.93%;北美水力发电量占全球水力发电总量的16.03%;欧洲水力发电量占全球水力发电总量的14.98%。
2019年全球水力发电量结构

资料来源:BP、智研咨询整理
三、消费量
近年来全球水电消费量持续增长,2018年全球水电消费量为37.32EJ,较2017年增加了0.73EJ;2019年全球水电消费量达37.64EJ,较2018年增加了0.32EJ,预计未来将继续保持增长。
2014-2019年全球水电消费量统计

资料来源:BP、智研咨询整理
2019年北美水电消费量为6.03EJ,较2018年减少了0.3EJ;中南美水电消费量为6.37EJ,较2018年减少了0.06EJ;欧洲水电消费量为5.64EJ,较2018年减少了0.13EJ;独联体水电消费量为2.21EJ,较2018年增加了0.02EJ;中东水电消费量为0.3EJ,较2018年增加了0.17EJ;非洲水电消费量为1.18EJ,较2018年增加了0.01EJ;亚太地区水电消费量为15.9EJ,较2018年增加了0.59EJ。
2014-2019年全球各地区水电消费量统计(EJ)

资料来源:BP、智研咨询整理
全球水电消费主要集中在亚太地区、中南美、北美和欧洲,2019年亚太地区、中南美、北美和欧洲四个地区水电消费量占全国水电消费量的90.19%。2019年亚太地区水电消费量占全球水电消费量的42.24%,占比最大;中南美水电消费量占全球水电消费量的16.93%;北美水电消费量占全球水电消费量的16.03%;欧洲水电消费量占全球水电消费量的14.98%。
2019年全球水电消费量结构

资料来源:BP、智研咨询整理
四、未来发展趋势
世界上水力资源丰富,水电能源的开发完全符合可持续发展战略,缓解了因为人口增加所带来的资源短缺的现状。未来水力发电的发展趋势主要有:优化配置电力资源、合理规划水力发电电价、加强水电技术的改造等。
水力发电未来发展趋势

资料来源:智研咨询整理
智研咨询 - 精品报告

2024-2030年中国水电行业发展现状调查及市场分析预测报告
《2024-2030年中国水电行业发展现状调查及市场分析预测报告》共十四章,包含中国水力发电重点企业经营状况分析,水电行业投融资分析,2024-2030年水电行业前景趋势分析等内容。
文章转载、引用说明:
智研咨询推崇信息资源共享,欢迎各大媒体和行研机构转载引用。但请遵守如下规则:
1.可全文转载,但不得恶意镜像。转载需注明来源(智研咨询)。
2.转载文章内容时不得进行删减或修改。图表和数据可以引用,但不能去除水印和数据来源。
如有违反以上规则,我们将保留追究法律责任的权力。
版权提示:
智研咨询倡导尊重与保护知识产权,对有明确来源的内容注明出处。如发现本站文章存在版权、稿酬或其它问题,烦请联系我们,我们将及时与您沟通处理。联系方式:gaojian@chyxx.com、010-60343812。
水电行业周刊:企业之间加强合作,就水电领域展开深入研究
2023年公用事业行业年报业绩前瞻:来水修复推动水电业绩增长 城燃困境反转迎来拐点